- 詳細說明
- 產品手冊
電壓:120V/500V
功率:150W/300W/600W/900W/1350W/1800W
FT6300A系列電子負載是費思科技推出的一款高性能單通道直流電子負載。FT6300A系列電子負載具備多種型號,功率0~1800W,電壓范圍0~500V,電流范圍0~240A。主要應用于充電器/適配器、開關電源、LED驅動、動力電池、通信電源、太陽能電池及其組件、保險絲/接插件/繼電器/傳感器、電力電子元器件等產品的測試,及相關產品研發、生產、質檢、品控等部門的應用,FT6300A系列電子負載均對相應的使用有特別設計。
FT6300A系列電子負載提供了CC、CV、CR和CP等基本功能;提供了動態與序列測試功能以模擬各種負載變化;智能化的自動測試功能方便產線及質檢部門使用;模擬LED特性,測試LED驅動;電池內阻及容量測試(適用于FT6301A-FT6306A)。
特點
1. 帶載電流范圍最大可達240A,安全、穩定、可靠、耐用;
2. 動態測試頻率可達20KHz,可設置斜率(適用于FT6309A-FT6319A);
3. 恒電壓、恒電流、恒電阻和恒功率四種測試模式;
4. 快速調用,一鍵調用測試功能;
5. 序列測試,負載帶載波形變化模擬實際工作狀況;
6. 智能化自動測試功能,自動完成品質判定;
7. 電池內阻及電池容量測試;
8. 支持遠端采樣,補償電壓降;
9. OCP測試,自動尋找過流保護點;
10. 采用智能風扇控制,降低噪音;
11. 高清晰,高亮度顯示屏(VFD);
12. 鍵盤配合旋鈕設置,操作簡易;
13. 過電壓/過電流/過功率/過溫度/極性反接等全方位智能保護功能;
14. 豐富的SCPI命令,方便組建智能化測試平臺和進行二次開發;
15. 標配RS232接口,可通過計算機實現遠程控制。
定態功能
恒電流模式(CC)
恒電流模式下,無論輸入電壓如何變化,負載始終消耗一個恒定的電流。
恒電壓模式(CV)
恒電壓模式下,負載將消耗足夠電流使輸入電壓維持在設定值。
恒電阻模式(CR)
恒電阻模式下,負載等效為一個恒定的電阻,輸入電流會隨輸入電壓的改變而線性調整。
恒功率模式(CP)
恒功率模式下,負載將消耗一個恒定的功率。輸入電流會隨輸入電壓的改變線性調整以確保消耗功率不變。


恒電流模式 恒電壓模式


恒電阻模式 恒功率模式
恒電流模式應用
1、 電源的負載調變測試
2、 電池放電時間及壽命測試
3、 燃料電池測試
4、 精準控制回路中電流,用于傳感器校準與保險絲/繼電器測試
恒電壓模式應用
1、 LED驅動測試
2、 電池的充電測試
3、 太陽能測試
4、 電流源測試
恒電阻模式應用
1、 通訊用電源的緩開機測試
2、 模擬汽車溫度控制器的帶載情況
3、 阻性源測試
恒功率模式應用
1、 恒功率電源測試
2、 電池的放電能力測試
3、 太陽能光伏測試
4、 電池容量及電池壽命測試
序列功能
根據用戶編輯的序列文件來模擬負載的復雜變化。序列文件參數包括文件編號(1~8)、測試模式(CC、CV、CP、CR)、循環次數(0~9999,0表示無限循環)、序列步數(1~50)、單步設定值及單步時間(1ms~60000ms)。序列文件存儲于EEPROM中,可存儲8個序列文件。序列測試功能可進行電源輸出特性測試, 電源穩定性測試及實際工作狀況模擬。圖為一個步數為5的序列測試。

SCPI與遠程控制
FT6300A系列支持標準的SCPI命令,通過SCPI命令可以實現面板操作的所有功能。這為智能化測試平臺的組建和用戶的二次開發提供方便。FT6300系列通過RS232接口可輕松實現電子負載的遠程控制。

動態功能
為滿足日益增長的高速測試需求,FT6300A系列電子負載提供高速可編程的動態測試功能。動態測試功能包括連續、脈沖、翻轉三種方式,支持帶載斜率設定。
動態模式用于模擬各種帶載突變及異常情況,適用于測試電源的動態特性,電源的穩定性,電池的保護點及保護時間,各種脈沖等突發帶載模擬。

連續模式

脈沖模式

翻轉模式
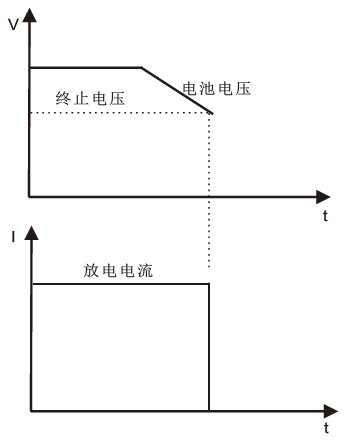
電池測試功能
為方便電池測試,FT6300A系列提供了電池測試功能。電池測試包括: 電池內阻測試與電池容量測試。電池容量測試采用恒電流
CC模式實現, 測試時只需設置電池保護電壓與放電電流即可。負載自動記錄電壓、電流、時間、AH數, 低于保護電壓, 負載自動停止測試。配合軟件可以完成更多參數的測試與分析。

保護功能
FT6300A系列提供了過電壓、過電流、過功率、過溫度、電壓反相等全方位的保護功能,其中過流保護與過功率保護采用硬件實現。
用戶可以自行設置合適的電壓、電流、功率保護閥值。
缺電壓功能:用于避免輸出瞬時過載引起的電源保護動作。
Von與Voff功能:用于實現指定工作范圍內的帶載測試。
全方位的保護功能,確保了產品的可靠性,是工程測試及自動測試系統值得信賴的產品。

Von與Voff功能示意圖
| 訂貨號 | 描述 | |
| 型號 | FT6301A | 120V/30A/150W |
| FT6302A | 120V/30A/300W | |
| FT6303A | 500V/15A/300W | |
| FT6304A | 120V/60A/300W | |
| FT6305A | 500V/30A/600W | |
| FT6306A | 120V/120A/600W | |
| FT6309A | 120V/120A/900W | |
| FT6310A | 500V/30A/900W | |
| FT6313A | 120V/180A/1350W | |
| FT6314A | 500V/45A/1350W | |
| FT6318A | 120V/240A/1800W | |
| FT6319A | 500V/60A/1800W | |
| 選配件 | FT7130 | GPIB-RS232轉換器 |
技術支持





關注官方微信
